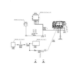
6LY3 SERIES Large Grid View Table View FIG 1. CONTROL KIT (SINGLE) 0CR10-M63300_0001_00 Information FIG 2. CONTROL KIT (DUAL) 0CR10-M63300_0002_00 Information FIG 3. CONTROL HEAD SYSTEM 0CR10-M63300_0003_00 Information FIG 4. WIRE HARNESS 0CR10-M63300_0004_00 Information